Visual Materials
C1.1 - Charts miscellaneous - Edison family tree
You might also be interested in

C1.1 - Charts miscellaneous
Visual Materials
C1.1 - Charts miscellaneous - Chart - Edison Pension System
photCL SCE 02 - 08470

C1.1 - Charts miscellaneous
Visual Materials
C1.1 - Charts miscellaneous - Chart - Edison Pension Value.
photCL SCE 02 - 08472

C1.1 - Charts miscellaneous
Visual Materials
C1.1 - Charts miscellaneous - A chart listing the maps which showed the pole lines of the Southern California Edison Company as they existed on April 1, 1914.
photCL SCE 02 - 02673

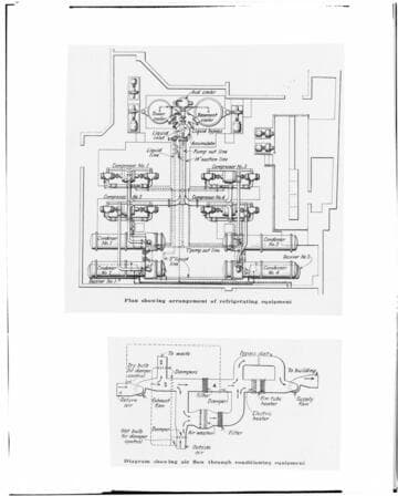
C1.1 - Charts miscellaneous - Edison Building
Visual Materials
C1.1 - Charts miscellaneous - Edison Building - Diagram of Refrigerating Equipment.
photCL SCE 02 - 17727

C1.1 - Charts miscellaneous - Chart
Visual Materials
C1.1 - Charts miscellaneous - Chart - Milk Cooling.
photCL SCE 02 - 18760

C1.1 - Charts miscellaneous
Visual Materials
C1.1 - Charts miscellaneous - Gas Chart - Pomona
photCL SCE 02 - 00678